Overview:
Project Osiris is a liquid fuel rocket engine that runs off Isopropyl Alcohol (IPA) which serves as the fuel and Nitrous Oxide (OX) which serves as the oxidizer. The purpose of the fluids system is to store and deliver fuel and OX to the combustion chamber for ignition. The system employs the use of nitrogen back pressurization to maintain steady pressure in both fuel and OX tanks as both propellants are depleted. The fluids system also incorporates an Augmented Spark Igniter (ASI) to ignite the initial fuel mixture. The ASI is itself a mini rocket engine that combines methane and liquid oxygen which is then ignited by a spark plug. Using an ASI is more reliable than igniting with a solid motor.
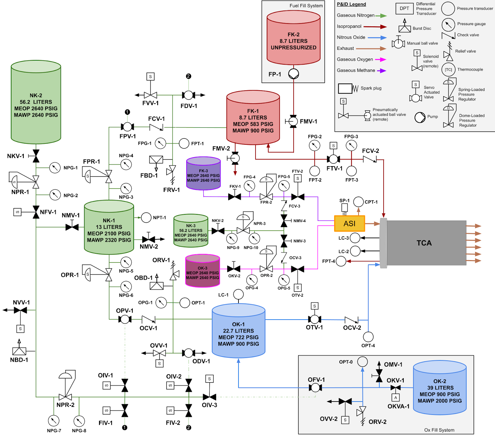
Reading a P&ID:
A P&ID, slang for Piping and Instrumentation Diagram, is exactly what it sounds like. It is a diagram of the entire piping system that indicates valves, instruments, and tanks, and shows how all of these components are interconnected. Thin lines should be thought of as paths that fluid can flow through. Arrows indicate the intended direction of flow of said fluids. However, do note that a P&ID is merely a 2D diagram of a 3D system. While some P&IDs are true to scale, the current Osiris P&ID shows only how components are integrated with each other and is not representative of the physical spacings and orientations of components in relation to each other as they are situated on the test stand.
Components:
Tanks:
Valves:
There are many different types of valves on the Osiris fluids system. Valves typically serve to restrict or regulate the flow of a fluid through the system. A valve that is fully blacked in on the P&ID is said to be normally closed while a valve that is colored white is normally open in its deactivated state.
